三厢式加药装置
全自动三厢式加药装置

一、产品简介
全自动加药设备在电力、石油、化工、冶金工业、环境工程、水处理等领域中常需要将某种液体连续自动地注入到另一种液体中成为一种混合液,或者使加入的药剂与液体中存在的某种组分发生化学反应,以达到预期的工艺要求。为达到最佳效果,在工况变化的情况下,对所加化学药剂量自动跟踪调节控制加药速度,因此在自动加药装置中我们采用了先进的自动控制方式来控制加药量。
该装置占用空间小,安装简单,自动化程度高,使用寿命长,可广泛应用于城市给水处理、污水处理以及电力等行业的水处理,真正为用户解除因药剂投配所带来的烦恼。
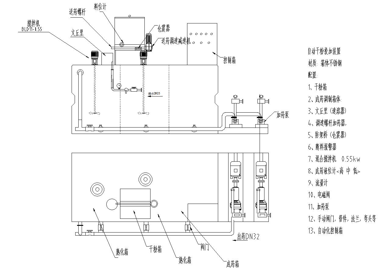
二、加药系统的结构与工作原理
2.1系统组成
一体化絮凝剂制备装置主要由箱体、干粉进料机和自动控制系统三部分组成。
加药系统为长方形卧式机,组成部分说明:

1、固体干粉加药装置:由电机减速机、螺旋推进器、干粉集料斗、混合器等组成。
2、溶药搅拌箱:由电机减速机、搅拌叶轮、溶药箱、进水电磁阀等组成。
3、稀释搅拌箱:由电机减速机、搅拌叶轮、药液箱组成。
4、储药罐:由储药箱组成。
5、PLC 电控柜:采用箱式结构,内部安装交流接触器等控制电器。
6、自来水控制系统:由 UPVC 管路、电磁阀、流量计(选配)、手动阀门等组成。
1.1 箱体
箱体由PP或304不锈钢材料制成,分为三格,即制备格、熟化格和投配格,每格装有1个电动搅拌器,便于充分混和药液。在投配格中装有液位计,检测最高和最低液位,保证整个系统不间断供药。在制备格上还有一个混合器,起到浸润药剂的作用。
1.2 干粉进料机
干粉进料机包括料斗、进料电机、投配螺旋和混合器。电机由控制箱内的变频器调整转速,从而控制投配螺旋的转速,调整投加药量,控制制备药液的浓度。
1.3 自动控制系统
自动控制系统主要包括控制箱、各种传感器和控制部件。通过它实现全自动控制——全自动运行、报警、停止及再启动。自动控制系统使整套设备安全运行,从而延长设备使用寿命。
1.4 工作原理
絮凝剂干粉倒入干粉进料机的料斗,通过改变进料电机的转速来精确控制进药量。干粉由投配螺旋经过输料管推入到混合器中,输料管的电热带能使里面的干粉避免受潮结块堵塞输料管。进入混合器中的干粉立刻被稀释水润湿,并滑入制备格,制备格中有一个缓缓转动的电动搅拌器,初步混和药液,然后药液再流入熟化格,在其内充分混和并熟化,熟化后的药液,流入投配格中,为防止熟化的药液发生沉淀,投配格中的搅拌器在停止制备药液时进行间歇搅拌。
当絮凝剂制备时,熟化格中的搅拌器停止转动,防止新流入的药液和已经熟化好的药液混和,影响絮凝效果;当制备停止后,熟化格中的搅拌器重新启动,将刚进入熟化格的药液熟化。投配格中安装了液位计,当投配格液位低于设定液位时,加药系统开启,制备新的药液;反之,投配格中到达最高设定水位时,为防止溢流,系统停止运转。
1.5 设备的操作
操作方式分手动方式和自动方式两种。
当设备不符合自动运行的要求,用手动方式使设备启动。
自动操作方式是设备正常运行时的一种运行方式。它可以实现无人看管、自动停机、自动启动、自动报警甚至远程控制等功能,保证设备能够连续全自动的制备恒定浓度药液。
手动操作方式
l 打开控制箱主开关,将自动/手动旋钮转到手动调整状态。
l 分别扭转,将搅拌器、进料电机和震动器运行。
l 调整进水阀门,使稀释水在混合器中形成漩涡,但又不溢出混合器。
当使运行条件符合自动运行的条件时,将旋钮打到自动,即可自动运行。
自动操作方式
当设备在手动操作方式下运行,当投配格中的液位达到最低液位时,将旋钮调到自动状态,设备就可以自动运行。
在自动状态下,若投配格液位达到高液位,将自动停止,待液位再次达到低液位时,将再次自动启动,实现连续自动制备药剂的功能。
但是,遇到以下情况时,设备报警,需用手动方式重新启动:
1. 投配格液位达到最高液位时,设备报警并停止运行。
2. 进水管水压在非工作区域内,设备报警并停止运行。
3. 料位计检测到料斗中没有絮凝剂干粉,设备报警并停止运行。
4. 进水流量超过设定进水流量范围,设备报警并停止运行。
下一篇:没有了!




